需求分析


本应用为工厂能源监控场景设计,旨在帮助工厂运维人员和管理人员实时监控电能和水资源消耗,快速响应异常,并通过数据可视化优化能效。应用基于 EnOS Cloud 3.0.0 版本,利用 CBB 实现低代码开发,满足新能源、制造等行业的能源管理需求。

业务目标


应用需实现以下目标:

  • 能效优化:通过实时监控和数据可视化,降低工厂能源消耗,提高资源利用率。

  • 异常响应:快速检测和处理能源异常(如功率超标),减少设备故障和停机时间。

  • 数据驱动决策:提供准确的能源数据可视化,支持管理人员制定节能策略。

  • 操作便捷:为运维人员和管理人员提供直观界面和自动化流程,提升工作效率。

数据需求


应用需处理以下数据。

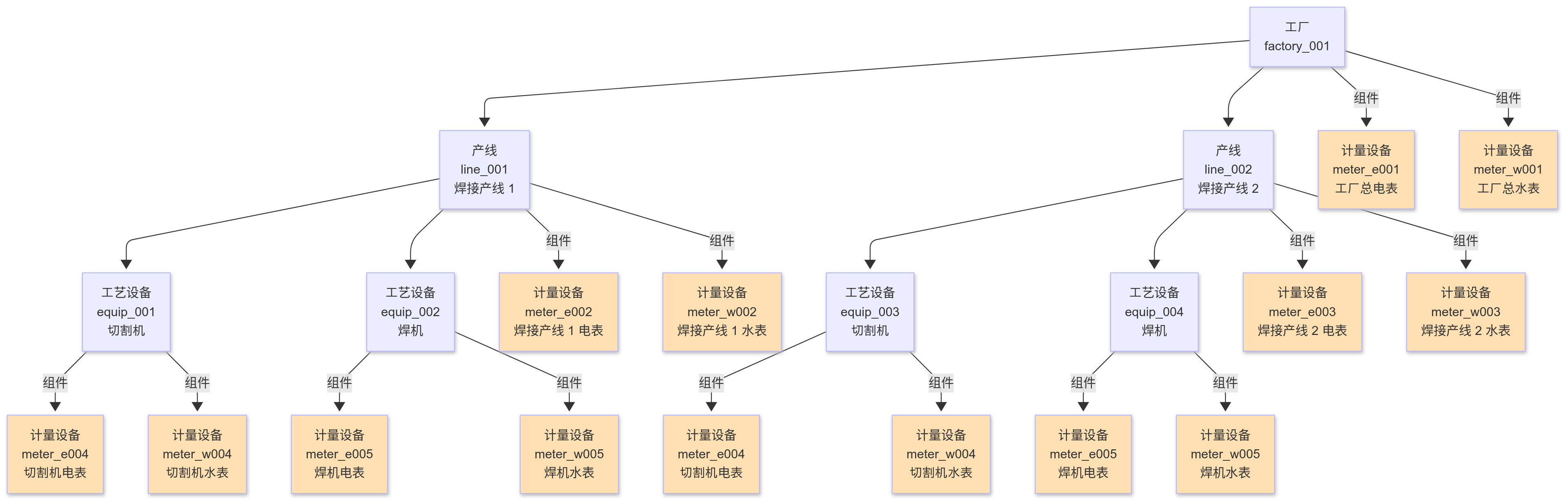
资产层级结构


应用需要监控和管理以下层级的资产:

  • 工厂:最高层级,代表整个工厂实体。

  • 产线:区域内的生产线路,如产线 1。

  • 工艺设备:工艺中的物理设备,如切割机、焊机等。

  • 计量设备:电表和水表可灵活挂载在任意层级(如工厂总电表、设备级水表),通过“组件”关系关联,用于采集和监控某一层级的数据。


资产数量和结构如下图:


../_images/asset_topology.png

计量设备数据


计量设备 电表水表 均为智能设备,可直接与云端通信。应用需要展示计量设备的以下数据:

  • 电表

    • 正向有功电量:累计正向电能消耗,单位:kWh,精度:2 位小数。

    • 功率:实时有功功率,单位:kW,精度:2 位小数,采样间隔:1 分钟。

    • 属性:最大表读数(kWh)、最大斜率(kW)、CT/PT 变比。

  • 水表

    • 累计流量:累计水资源消耗,单位:m³,精度:2 位小数,采样间隔:1 分钟。

    • 瞬时流量:瞬时水流量监控,单位:m³/h,精度:2 位小数,采样间隔:1 分钟。

    • 属性:最大表读数(m³)、最大斜率(m³/h)。

数据流


  • 采集:电表和水表通过 MQTT 协议直接接入 EnOS。

  • 存储:测点数据存储至 EnOS 时序数据库,默认存储 1 分钟数据。

  • 处理:直接使用 TSDB 测点数据进行可视化监测和告警。

功能需求


应用需提供以下核心功能,满足实时监控、异常处理和数据可视化的需求:

实时仪表盘


  • 功能描述

    • 展示工厂、产线和工艺设备层级的能源消耗数据,包括总用电量(kWh)、平均功率(kW)、累计水流量(m³)和瞬时水流量(m³/h)。

    • 支持多层级导航,允许用户从工厂概览下钻到具体设备。

    • 提供动态可视化,如折线图(功率趋势)、柱状图(区域用水分布)和 3D 数字孪生视图(工厂布局)。

  • 实现方式:使用 EnOS 统一监测或 EnOS 数字孪生可视化配置资产层级监控页面,绑定 TSDB 时序数据。

  • 用户交互

    • 运维人员可查看实时数据,顶部可切换层级。

    • 示例:显示工厂总用电量 5000 kWh,点击进入产线 1 查看功率趋势。

异常告警


  • 功能描述

    • 实时检测能源异常,如电表功率超过最大斜率 × 1.2(kW)或水表流量异常(m³/h)。

    • 生成告警事件,分类为严重、警告或提示,支持查看告警详情(时间、设备、值)。

    • 通过短信或邮件推送通知,包含设备编码、异常值和建议操作。

  • 实现方式:使用 EnOS 告警管理配置规则(如“功率 > max_slope × 1.2”),展示和处理告警,进行告警通知。

  • 用户交互

    • 运维人员在告警中心查看列表,接收告警通知,关闭或转工单。

    • 示例:收到短信“设备 equip_001 功率异常,500 kW,请检查”。

工单管理


  • 功能描述

    • 基于告警自动生成维护工单,分配给指定运维人员,跟踪状态(待处理、进行中、已完成)。

    • 支持手动创建工单,记录设备信息和维护详情。

    • 提供工单统计,如完成率、平均处理时间。

  • 实现方式

    • 使用 EnOS 工作管理配置工单触发规则和分配逻辑。

    • 集成第三方 CMMS 系统(如 ERP)同步工单状态。

  • 用户交互

    • 运维人员查看工单列表,更新状态,上传维护报告。

    • 示例:功率告警触发工单,分配给产线 1 负责人,完成维修后标记“已完成”。

报表分析


  • 功能描述

    • 生成周期性能源报表(如月度、年度),包含工厂和区域的用电量、用水量和分布分析。

    • 支持导出 PDF 或 Excel 格式,满足监管和内部审计需求。

    • 允许自定义报表模板,选择指标和分组方式(如按产线)。

  • 实现方式:使用 EnOS 报表工具配置报表模板,绑定资产测点。

  • 用户交互

    • 管理人员查看报表中心,下载“2025 年 3 月用电报表”,分析产线 1 占比。

    • 示例:报表显示工厂总用电量 10,000 kWh,产线 1 占 40%。

用户角色与权限


应用需支持以下用户角色和权限隔离:

  • 工厂运维人员 角色:

    • 职责:监控能源数据,响应告警,处理维护工单。

    • 权限

      • 访问仪表盘(概览、层级监控、设备详情)。

      • 访问告警中心(查看、处理告警)。

      • 访问工单管理(查看、更新工单)。

      • 接收短信/邮件通知。

  • 工厂管理人员 角色:

    • 职责:分析能源趋势,生成和审核报表。

    • 权限

      • 访问报表中心(查看、配置、导出报表)。

      • 访问仪表盘(仅限概览)。

  • 应用管理员 角色:

    • 职责:管理用户和应用权限。

    • 权限

      • 新增和管理用户,为用户分配角色和菜单。

      • 管理应用的展示菜单和权限点。